清水自吸泵精選
一、清水自吸泵產品介紹
ZX系列清水自吸泵與其它型式的自吸離心泵比較,因為清水自吸泵本身沒 有逆止閥,結構Z為簡單;工作Z為可靠;無故障工作時間長、維護、使用方便、體積小、 重量輕、效率高、在設計上做了特別的考慮與 相同口徑的泵比較,排量大、性能高。
ZX型清水自吸泵在工農業生產、搶險救助,如排澇、救火中作為應急泵使用效能更為突出。 ZX型泵廣泛適用石 油、化工、冶金、機械、化纖、食品、能源、交通等工業部門城市給水、亦可用于農業排灌、 噴灌。供輸送清水或粘度小于5°E,溫度低于80℃物理及化學性質類似清水的其它液體。
二、清水自吸泵產品用途
①適用于清水、海不、水及帶有酸、堿度的化工介質液體和帶有一般糊裝的漿料(介質粘度≤100厘珀、含固量可達30%以下)。
②適用于城市環保、建筑、消防、化工、制藥、染料印染、釀造、電力、電鍍、造紙、石油、礦山、設備冷卻、油輪卸油等。
③可和任何型號、規格的壓濾機配套使用,將漿料送給濾機進行壓濾的Z理想配套泵種。
④裝上搖臂式噴頭,又可將水沖到空中后,散成細小雨滴進行噴霧,是農藥、苗圃、果園、茶園的良好機具。

三、清水自吸泵技術參數
流量:6.3~400m3/h;
揚程:5~132m;
轉速:2900、1450r/min;
功率:0.55~110KW;
進口直徑:50~200mm;
Z高工作壓力:1.6Mpa。
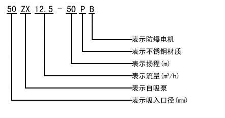
四、清水自吸泵型號意義

了解更多泵閥問題,可進入沈泉泵閥官網!
本文標題: 清水自吸泵本文地址:http://m.meigi-henkou.com/service/469.html
技術服務
推薦產品

- ISG立式管道離心泵
上海沈泉泵閥制造有限公司為您提供:ISG立式管道離心泵的性能參數表,安裝尺

- ISW臥式管道離心泵
上海沈泉泵閥制造有限公司為您提供:ISW臥式管道離心泵的性能參數表,安裝尺

- SPG立式屏蔽管道離心泵
上海沈泉泵閥制造有限公司為您提供:SPG屏蔽管道離心泵的性能參數表,安裝尺

- CQB-L磁力立式管道離心泵
上海沈泉泵閥制造有限公司為您提供:CQB-L磁力管道離心泵的性能參數表,安裝





