不銹鋼排污泵-不銹鋼排污潛水泵精選
一、產品概念
不銹鋼無堵塞排污泵用單(三)相電源,整體不銹鋼結構,耐腐蝕性能(PH值4~10)。配有切割裝置,能切斷長纖維、碎物、排污能力強,能通過較大的顆粒直徑的污物、雜物,適用于污水污物輸送及排放。WQ潛水型排污泵使用方便,用途廣泛,不受使用條件及范圍所局限,特別適用于經常移動或臨時急用場合。它不用固定安裝,只要套上橡膠管或接上管子,將泵放水底擺平即可,但必須配安全控制箱,確保安全。具有節能效果顯著、防纏繞、無堵塞等特點,在排送固體顆粒和長纖維垃圾方面,具有獨特效果。

二、應用范圍
①企業單位廢水排放。
②城市污水處理廠排放系統。
③地鐵、地下室、人防系統排水站。
④醫院、賓館、高層建筑污水排放。
⑤住宅區的污水排水站。
⑥市政工程,建筑工地中稀泥漿的排放。
⑦自來水廠的給水裝置。
⑧養殖場污水排放及農村農田灌溉。
⑨勘探礦山及水處理設備配套。
⑩代替肩挑人擔,吸送河泥。
三、使用條件
①輸送介質的PH值304(4-10),316(4-13);
②輸送介質的運動黏度為7x 10~~23 x 10"m?/S;
③輸送介質溫度不高于60C ;
④以葉輪中心為準,潛入水下深度不得超過5m;
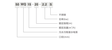
四、型號規格

五、性能參數
|
型號 |
揚程 米 |
流量 噸 |
電壓 |
功率 |
配管內徑 mm |
外形尺寸 mm |
重量 Kg |
|
WQ7-7-0.55KW |
7 |
7 |
220V |
0.55KW |
50 |
150X150X520 |
16 |
|
WQ20-5-0.75KW |
5 |
20 |
220V |
0.75KW |
50 |
150X150X560 |
17 |
|
WQ15-7-1.1KW |
7 |
15 |
220V |
1.1KW |
50 |
150X150X630 |
19 |
|
WQ25-7-1.1KW |
7 |
25 |
220V |
1.1KW |
50 |
150X150X630 |
19 |
|
WQ25-10-2.2KW |
10 |
25 |
380V |
2.2KW |
65 |
220X220X555 |
20 |
|
WQ9-22-2.2KW |
22 |
9 |
380V |
2.2KW |
50 |
220X220X555 |
20 |
|
WQ25-15-3KW |
15 |
25 |
380V |
3KW |
65 |
220X220X580 |
22 |
|
WQ15-22-3KW |
22 |
15 |
380V |
3KW |
65 |
220X220X580 |
22 |
本文標題: 不銹鋼排污泵-不銹鋼排污潛水泵本文地址:http://m.meigi-henkou.com/selection/551.html
技術服務
推薦產品

- ISG立式管道離心泵
上海沈泉泵閥制造有限公司為您提供:ISG立式管道離心泵的性能參數表,安裝尺

- ISW臥式管道離心泵
上海沈泉泵閥制造有限公司為您提供:ISW臥式管道離心泵的性能參數表,安裝尺

- SPG立式屏蔽管道離心泵
上海沈泉泵閥制造有限公司為您提供:SPG屏蔽管道離心泵的性能參數表,安裝尺

- CQB-L磁力立式管道離心泵
上海沈泉泵閥制造有限公司為您提供:CQB-L磁力管道離心泵的性能參數表,安裝





