自動攪勻潛水排污泵規格型號精選
自動攪勻潛水排污泵規格型號
潛水排污泵在規格型號上十分的豐富,并且在口徑的選擇上范圍也大,可適用于多種運輸工況中,該泵由于是在水下作業,故而相比較地面工作的其他泵來來說,是不存在噪音干擾的問題,且由于是在水下作業,所以該泵非常的節約占地空間。
而此次上海沈泉排污泵廠為了幫助大J更好的理解潛水排污泵的規格型號,所以便為大J來簡單的講解下其規格型號,讓大家能夠對其有個清晰的認識。我們此次以JPWQ不銹鋼自動攪勻潛水排污泵來為大家講解。

自動攪勻潛水排污泵一般是指JPWQ型號的潛水排污泵,該泵是沈泉泵閥在吸收G外先進技術的基礎上,并采用優秀的水力模型所開發研制出來的新型環保類產品。該泵具有著設計合理,體積小,效率高,安裝簡便,無需建泵房及節能顯著等特點。在應對固體顆粒和長纖維垃圾以及減少污水坑內沉積等方面,該泵具有著獨特的功能。在用途上非常適用于化工、石油、制藥、采礦、造紙、電廠及城市污水處理、市政工程、公共設施排污。
該泵可選流量范圍:10-2600(m3/h),揚程范圍:7-60(m),功率范圍:0.75-250(KW),口徑范圍:25-500(mm)。
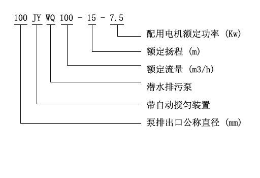
JPWQ自動攪勻潛水排污泵型號說明:

好了,以上內容由上海沈泉泵閥制造有限公司為大J提供,希望能夠對大J有所幫助。若大J還想了解更多產品詳細信息,可通過對應產品詳情頁進行了解。
本文標題: 自動攪勻潛水排污泵規格型號本文地址:http://m.meigi-henkou.com/QA/1123.html
技術服務
推薦產品

- ISG立式管道離心泵
上海沈泉泵閥制造有限公司為您提供:ISG立式管道離心泵的性能參數表,安裝尺

- ISW臥式管道離心泵
上海沈泉泵閥制造有限公司為您提供:ISW臥式管道離心泵的性能參數表,安裝尺

- SPG立式屏蔽管道離心泵
上海沈泉泵閥制造有限公司為您提供:SPG屏蔽管道離心泵的性能參數表,安裝尺

- CQB-L磁力立式管道離心泵
上海沈泉泵閥制造有限公司為您提供:CQB-L磁力管道離心泵的性能參數表,安裝





